新聞動態
聚焦行業實時動態,了解公司熱門新聞
-
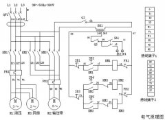
扒渣機電路圖及控制系統一、 電路系統工作原理 接通外接電源,閉合漏電斷路器,按壓啟動按鈕S2、接觸器KM1閉合,液壓電機M1運轉,液壓油散熱... -
永力通成為中國黃金集團特許供應商2014/6/8,襄陽永力通機械有限公司和中國黃金集團公司全面戰略合作協議簽字儀式在內蒙古包頭舉行,根據協議相關內... -
扒渣機多少錢一臺,影響價格的因素有那些? 扒渣機是礦山、礦洞、水電站等領域巷道掘進作業常用的設備,購買扒渣機時,不少客戶習慣性地想知道價格情況,...
- 礦用扒渣機選材與制造工藝的核心講究 2025-12-18
- 鏈條刮板扒渣機選型指南:如何匹配不同工況需求? 2025-08-09
- 如何優化隧道扒渣機的工作效率?操作技巧大公開 2025-07-02
- 扒渣機和銑挖機,誰才是礦山王者之爭終極獲勝者 2025-06-07
- 挖掘式扒渣機品牌選擇指南,高效與耐用的平衡 2025-02-15
- 扒渣機60價格,礦山用扒渣機價格全解析 2024-12-28
- 高效柴油動力,微型扒渣機新選擇,輕松應對復雜地形! 2024-11-26
- 深度了解電扒子扒渣機,解鎖高效扒渣新方式 2024-11-13
- 哪里能找到您值得信賴的小型扒渣機租賃伙伴! 2024-10-30
- 五零小型扒渣機——礦山井巷施工的得力助手 2024-09-14
- 2萬元小扒渣機:高效施工的新選擇 2024-08-31
- 井下扒渣機使用手冊:確保安全高效操作的關鍵指南 2024-08-19
- 微型扒渣機價格:影響因素與市場分析 2024-08-08
- 煤礦斜坡道扒渣機操作規程圖片:如何確保作業安全? 2024-07-25
- 貴州有二手扒渣機轉讓嗎:探索貴州地區的扒渣機市場 2024-07-11
- 重慶二手扒渣機市場電話:尋找優質設備的不二選擇 2024-06-26
- 高效挖掘新選擇:礦山扒渣機廠家的全面解析 2024-06-17
- 撬毛臺車價格:影響因素及市場分析 2024-06-08
- 撬毛臺車生產廠家:選擇專業制造商的重要性 2024-05-30
- 再不買就漲價,井下撬毛臺車單價! 2024-05-24


在線咨詢